the12volt.com spacer
the12volt.com spacer
the12volt.com spacer
the12volt.com spacer
icon

proper capacitor to use to trigger relay


Post ReplyPost New Topic
< Prev Topic Next Topic >
virtual_mage 
Member - Posts: 1
Member spacespace
Joined: January 05, 2011
Location: Alberta, Canada
Posted: January 05, 2011 at 8:31 AM / IP Logged  
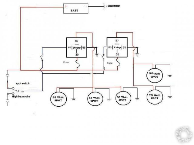
I’m installing a set of light on my jeep chose 2 way to trigger the relay with a switch giving me the option to use my high beam or on off as needed. Right now my concern is since the jeep use a canbus system the voltage send to the high beam will be pulsed and could cause some problem with the relay, i would need to install a small capacitor to prevent that . If someone can tell me the proper one to use it would be greatly appreciated.
proper capacitor to use to trigger relay - Last Post -- posted image.
As you can see i already put 2 Diode on the circuit to prevent the circuit to overlap when the switch is used.
howie ll 
Pot Metal - Posts: 16,466
Pot Metal spacespace
Joined: January 09, 2007
Location: United Kingdom
Posted: January 05, 2011 at 6:11 PM / IP Logged  
Why would the high beam voltage at the bulb be pulsed? How would your headlights stay on if that were the case?
You will only need the diode that's shown on the high beam wire.
oldspark 
Gold - Posts: 4,913
Gold spacespace
Joined: November 03, 2008
Location: Australia
Posted: January 05, 2011 at 6:41 PM / IP Logged  
This time Howard, I thank you!!
I was so tempted.... but I thought CANners would do better than me.
I was right again!

Sorry, you can NOT post a reply.
This topic is closed.

  Printable version Printable version Post ReplyPost New Topic
You cannot post new topics in this forum
You cannot reply to topics in this forum
You cannot delete your posts in this forum
You cannot edit your posts in this forum
You cannot create polls in this forum
You cannot vote in polls in this forum

  •  
Search the12volt.com
Follow the12volt.com Follow the12volt.com on Facebook
Tuesday, March 24, 2026 • Copyright © 1999-2026 the12volt.com, All Rights Reserved Privacy Policy & Use of Cookies
Disclaimer: *All information on this site ( the12volt.com ) is provided "as is" without any warranty of any kind, either expressed or implied, including but not limited to fitness for a particular use. Any user assumes the entire risk as to the accuracy and use of this information. Please verify all wire colors and diagrams before applying any information.

Secured by GoGetSSL
the12volt.com spacer
the12volt.com spacer
the12volt.com spacer
Support the12volt.com
Top
the12volt.com spacer
the12volt.com spacer