the12volt.com spacer
the12volt.com spacer
the12volt.com spacer
the12volt.com spacer
icon

98 cherokee viper 5701 second ignition


Post ReplyPost New Topic
< Prev Topic Next Topic >
killerb7854 
Member - Posts: 3
Member spacespace
Joined: November 09, 2010
Posted: November 09, 2010 at 12:31 AM / IP Logged  
Hello everyone, brand new to this excellent site and preforming my first alarm/remote start install. As stated in the subject, vehicle is a 1998 Jeep Cherokee and the unit being installed is a Viper5701.
I have gone through and found/tested almost all my wires and am close to installing. The only thing I have a question about is the second ignition wire in the vehicle. (Listed as BLACK/ Orange for my Jeep)
I am pretty sure that I have the correct wire located but it does not test exactly how I understand an ignition wire should. It shows 12v at Run but drops to 0 at start.
Is this the correct wire? Any help on this would be greatly appreciated.
Thanks
shaip99 
Copper - Posts: 112
Copper spacespace
Joined: May 04, 2005
Location: Canada
Posted: November 09, 2010 at 4:07 AM / IP Logged  
if the 12v drops out on crank its an accesory wire
"Computer games don't affect kids, I mean if Pac Man affected us as kids, we'd
all run around in a darkened room munching pills and listening to repetitive
music."-Kristian Wilson, Nintendo Inc.
kreg357 
Platinum - Posts: 7,828
Platinum spaceThis member has made a donation to the12volt.com. Click here for more info.spaceThis member has been recognized as an authority in Electrical Theory. Click here for more info.spaceThis member has been recognized as an authority in Mobile Security and Convenience. Click here for more info.spacespace
Joined: January 30, 2009
Location: Pennsylvania, United States
Posted: November 09, 2010 at 6:57 AM / IP Logged  

Sounds like you have the 1998 Grand Cherokee.  Here is a link to the Bulldog Security site : http://www.bulldogsecurity.com/bdnew/vehiclewiringdiagrams.asp

Look up the wire guide for the 1998 Grand Cherokee.  It shows the BLACK/ Orange wire as Accessory1.

Soldering is fun!
killerb7854 
Member - Posts: 3
Member spacespace
Joined: November 09, 2010
Posted: November 09, 2010 at 11:04 AM / IP Logged  
kreg357 wrote:

Sounds like you have the 1998 Grand Cherokee. Here is a link to the Bulldog Security site : http://www.bulldogsecurity.com/bdnew/vehiclewiringdiagrams.asp

Look up the wire guide for the 1998 Grand Cherokee. It shows the BLACK/ Orange wire as Accessory1.

My vehicle is a 1998 Jeep Cherokee limited XJ. Not a grand ZJ.
shaip99 wrote:
if the 12v drops out on crank its an accesory wire
This is my understanding as well. I did more probing but failed to locate another wire that stayed on during crank.
I'm still pretty confident that this is the correct wire but am beginning to think that it is mislabeled in vehicle wiring information. (Perhaps it should be second acc?)
I used wiring information that I got from caralarmpros.com and it matches this information that I found at http://www.commandocaralarms.com/wiring/1997-1998/Jeep/Cherokee/859.html. All of the wires test correctly with this information except the second ignition.
I did notice that the wiring information located on this site (the12volt.com 98 Jeep Cherokee Wiring) is slightly different but the second ignition is still labeled as (BLACK/ Orange).
I found the following thread on the Jeeps unlimited forum confirming that this may be the correct wire and it is noted that it does not have voltage on crank. Jeeps unlimited thread (paying attention to post 7 and 10)
Now my questions are, Do you think this might still be the correct wire? Should I wire it to second ignition or wire it like a second acc? That way the alarm system will not give it voltage during crank.
I'm sure that this connection is not critical to my installation but I like to be thorough with things like this and would just like to find out for my own knowledge and it might help someone else down the road.
Thanks for the responses so far.
killerb7854 
Member - Posts: 3
Member spacespace
Joined: November 09, 2010
Posted: November 10, 2010 at 5:59 AM / IP Logged  
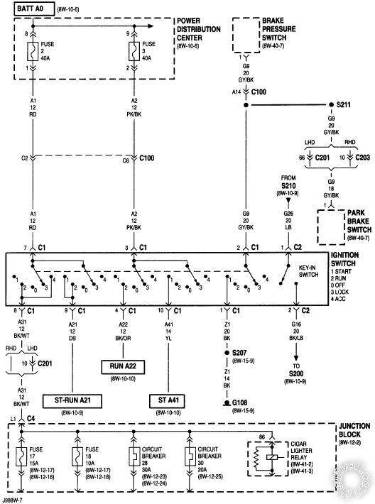
Found this with my alldatadiy.com account.
98 cherokee viper 5701 second ignition -- posted image.
Turns out that the BLACK/ orange wire is only supposed to be powered on run and there is no other ignition wire.
98 cherokee viper 5701 second ignition -- posted image.
This wire powers the rear defogger, rear wiper, heater control, cooling fan relay, air bag control module and a few other misc. circuits.
Since this wire does not require voltage during crank I think I will be programing the flex relay on the 5701 to run this wire as accessory 2 instead of ignition 2.
If for some reason this is a bad idea or any of my information is incorrect please feel free to let me know.
Thanks

Sorry, you can NOT post a reply.
This topic is closed.

  Printable version Printable version Post ReplyPost New Topic
You cannot post new topics in this forum
You cannot reply to topics in this forum
You cannot delete your posts in this forum
You cannot edit your posts in this forum
You cannot create polls in this forum
You cannot vote in polls in this forum

  •  
Search the12volt.com
Follow the12volt.com Follow the12volt.com on Facebook
Saturday, April 18, 2026 • Copyright © 1999-2026 the12volt.com, All Rights Reserved Privacy Policy & Use of Cookies
Disclaimer: *All information on this site ( the12volt.com ) is provided "as is" without any warranty of any kind, either expressed or implied, including but not limited to fitness for a particular use. Any user assumes the entire risk as to the accuracy and use of this information. Please verify all wire colors and diagrams before applying any information.

Secured by GoGetSSL
the12volt.com spacer
the12volt.com spacer
the12volt.com spacer
Support the12volt.com
Top
the12volt.com spacer
the12volt.com spacer